ООО "Промхиммаш" г. Тамбов

Россия, 392010, г. Тамбов, ул. Монтажников, 10 тел./факс: (4752) 48-15-20, 53-58-64

Главная

Контакты

Руководство

Продукция

Сертификаты

Галерея

 

Аппараты емкостные

Теплообменная аппаратура

Резервуары

Сепараторы

Емкости подземные горизонтальные дренажные

Фильтры жидкостные сетчатые для трубопроводов

Отстойники нефти горизонтальные

Сосуды

Аппараты с перемешивающими устройствами

 

Горизонтальные цельносварные аппараты
с эллиптическими днищами

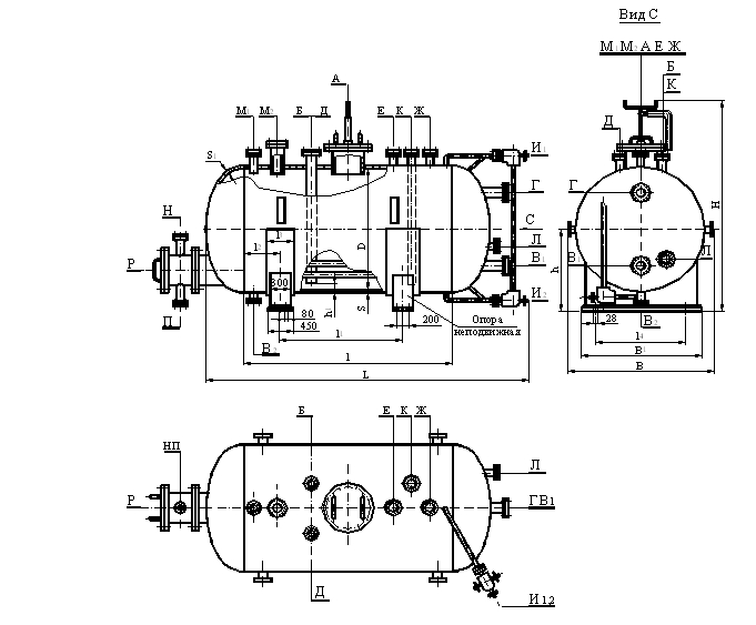
Предназначены для приема, хранения и выдачи жидких и газообразных сред при условном давлении в аппарате 0,6; 1 и 1,6 МПа (6, 10 и 16 кгс/см2).
Выдача жидких сред может осуществляться как самотеком, так и передавливанием сжатым воздухом, технологическим или инертным газом.
Основные размеры аппаратов, не зависящие от материального исполнения, и условные обозначения приведены в таблице.

Основные размеры аппаратов

Объем ,м3

Условное давление, Мпа (кгс/см2)

Размеры, мм

Номинальный

Рабочий, не более

D

l

l1

l2

l3

l4

B1

h1

Условное обозначение

6,3

5,4

0,6 (6)
1 (10)
1,6 (16)

1600

2500

1600

450

400

1100

1440

100

ГЭЭ1-1-6,3-0,6
ГЭЭ1-1-6,3-1,0
ГЭЭ1-1-6,3-1,6
ГЭЭ1-2-6,3-0,6

10

9,1

0,6 (6)
1 (10)
1,6 (16)

2000

450

1500

1790

ГЭЭ1-1-10-0,6
ГЭЭ1-1-10-1,0
ГЭЭ1-1-10-1,6
ГЭЭ1-2-10-0,6
ГЭЭ1-1-16-0,6
ГЭЭ1-1-16-1,0
ГЭЭ1-1-16-1,6
ГЭЭ1-2-16-0,6

16

13,7

0,6 (6)
1 (10)
1,6(16)

4200

3200

5000

 

25

20,9

0,6 (6)
1 (10)
1,6 (16)

2400

4500

3500

1800

2140

140

ГЭЭ1-1-25-0,6
ГЭЭ1-1-25-1,0
ГЭЭ1-1-25-1,6
ГЭЭ1-2-25-0,6
.ГЭЭ1-1-40-0,6
ГЭЭ1-1-40-1,6
ГЭЭ1-2-40-0,6

40

34,3

0,6 (6)
1 (10)
1,6 (16)

8000

7000

50

42

0,6 (6)
1 (10)
1,6 (16)

2800

7000

5800

600

2200

2480

160

ГЭЭ1-1-50-0,6
ГЭЭ1-1-50-1,0
ГЭЭ1-1-50-1,6
ГЭЭ1-2-50-0,6
ГЭЭ1-1-63-0,6
ГЭЭ1-1-63-1,0
ГЭЭ1-1-63-1,6
ГЭЭ1-2-63-0,6

63

52,4

0,6 (6)
1 (10)
1,6 (16)

9000

7800

80

67,4

0,6 (6)
1 (10)
1,6 (16)

3000

10000

8700

650

2660

170

ГЭЭ1-1-80-0,6
ГЭЭ1-1-80-1,0
ГЭЭ1-1-80-1,6
ГЭЭ1-1-100-0,6
ГЭЭ1-1-100--1,0
ГЭЭ1-1-100-1,6

100

85,4

0,6 (6)
1 (10)
1,6 (16)

 

 

 

 

Используются технологии uCoz