
|
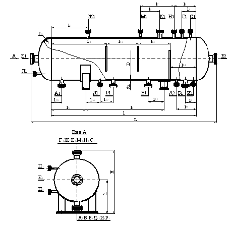
Отстойники нефти горизонтальные с перегородками
Отстойники нефти горизонтальные с перегородками на условные давления 1,0; 1,6; 2,5 МПа и температуры от минус 600С до 1000С, предназначены для обезвоживания нефти с сепарацией оставшегося в нефтяной эмульсии газа, используются при подготовке нефти и воды на нефтепромыслах и нефтеперерабатывающих предприятиях.
Отстойники предназначены для эксплуатации в макроклиматических районах II5 и II4 по ГОСТ 16350 в условиях умеренного и умеренно холодного климата по ГОСТ 15150 с температурой воздуха при эксплуатации:
для умеренного климата от + 400С до минус 400С
для умеренно холодного климата от +400С до минус 600С.
Климатическое исполнение отстойников У и УХЛ категории размещения 1 по ГОСТ 15150 с установкой на открытом воздухе.
Условия эксплуатации отстойников с покрытием согласно ГОСТ 9. 104 соответствуют У1 и УХЛ1.
Отстойники предназначены для эксплуатации в районах с сейсмичностью до 8 баллов включительно. Возможность эксплуатации отстойников в районах с сейсмичностью свыше 8 баллов определяется расчетом на сейсмичность по СНиП II-7-81 (с учетом конкретного типоразмера).
Класс опасности рабочих сред 3,4 по ГОСТ 12.1.007
При содержании в составе среды сероводорода с парциальным давлением более 0,0003 МПа требования к изготовлению отстойников должны соответствовать РД 26-02-63-87.
Примеры условного обозначения отстойников при заказе и в других документах:
Отстойник горизонтальный нефти (ОГН) с перегородками (П) объемом 200 м3 на условное давление 1,0 МПа, материального исполнения 1:
ОГН-П-2000-1,0-1
Тот же отстойник, подлежащий теплоизоляции:
ОГН-П-200-1,0-1-И.

Основные параметры и размеры
Объем, м3 |
25 |
50 |
100 |
200 |
Производительность по жидкости, м3/сут. |
2000 |
4000 |
7500 |
15000 |
Давление условное, МПа (кгс/см2) |
1.0(10)
1.6(16)
2.5(25) |
1.0(10)
1.6(16)
2.5(25) |
1.0(10)
1.6(16)
2.5(25) |
1.0(10)
1.6(16) |
Двн |
2400 |
2400 |
3000 |
3400 |
Материальное исполнение
1,2,3 |
Sk |
10
14
18 |
10
14
18 |
12
16
22 |
12
16 |
Sq |
10
14
18 |
10
14
18 |
14
16
22 |
16
16 |
S |
6
6
10 |
6
6
10 |
8
12
18 |
8
10 |
L |
6285
6290
6340 |
11485
11490
11540 |
14385
14395
14485 |
22090 |
l |
4500 |
9700 |
12300 |
19800 |
l1 |
600 |
1200 |
1500 |
2500 |
l2 |
2700 |
6700 |
8000 |
13000 |
l3 |
850 |
1500 |
2150 |
3400 |
l4 |
350 |
500 |
700 |
1000 |
l5 |
1750 |
2750 |
2750 |
2750 |
l6 |
600 |
1250 |
1500 |
2500 |
l7 |
1200 |
2500 |
3000 |
5000 |
l8 |
300 |
400 |
500 |
500 |
l9 |
500 |
800 |
1000 |
1000 |
l10 |
300 |
600 |
900 |
900 |
l11 |
1125 |
2425 |
3075 |
4950 |
l12 |
1125 |
2425 |
3075 |
4950 |
l13 |
1125 |
2425 |
3075 |
4950 |
l14 |
1125 |
2425 |
3075 |
4950 |
l115 |
475 |
1125 |
1125 |
1750 |
l116 |
600 |
2000 |
2000 |
2000 |
l17 |
400 |
800 |
1000 |
1000 |
Масса, кг
1,2,3 |
5513
7074
8901 |
8741
11572
14677 |
16044
20239
27347 |
26629
33520 |
Материальное исполнение отстойника.
Наименование сборочных единиц и деталей |
Исполнение по материалам |
1 |
2 |
3 |
Средняя температура наиболее холодной пятидневки,0 С |
до минус 30 |
до минус 40 |
до минус 60 |
Марка стали, технические требования, обозначение стандартов |
Обечайка, днища,
опорные листы |
Сталь 16ГС-3 ГОСТ 5520 |
Сталь 16ГС-6 ГОСТ 5520 |
Сталь 09Г2С-8 ГОСТ 5520 |
Опоры |
Ст3пс4 ГОСТ 14637 |
Ст3пс4 ГОСТ 14637 |
Сталь 09Г2С-8 ГОСТ 5520 |
Фланцы |
Сталь 20 ГОСТ 1050
гр.IV ГОСТ 8479 |
Сталь 16ГС ГОСТ 19281
гр.IV ГОСТ 8479 |
Сталь 16Г2С ГОСТ 19281
Сталь 10Г2
гр.IV ГОСТ 8479 |
Патрубки,
штуцеров, люков |
Сталь 20 ГОСТ 1050
гр. В ГОСТ 8731
гр.А,Б ГОСТ 550 |
Сталь 16ГС-6 ГОСТ 5520
Сталь 10Г2 ГОСТ 4543
гр.В ГОСТ 8731
гр. А,Б ГОСТ 550 |
Сталь 09Г2С-8 ГОСТ 5520
Сталь 10Г2 ГОСТ 4543
гр.В ГОСТ 8731
гр. А,Б ГОСТ 550 |
Устройство подъемно-поворотное |
Сталь 09Г2С-9 ГОСТ 19281
Сталь 16ГС-6 ГОСТ 5520
Сталь 10Г2 ГОСТ 4543 |
Сталь 09Г2С-6 ГОСТ 19281
Сталь 16ГС-6 ГОСТ 5520
Сталь 10Г2 ГОСТ4543 |
Сталь 09Г2С ГОСТ 19281
ГОСТ 5520 |
Заглушки |
Сталь 16ГС-3 ГОСТ 5520 |
Сталь 16ГС-6 ГОСТ 5520 |
Сталь 09Г2С-8 ГОСТ 5520 |
Прокладки, штуцеров, люков |
Паронит по ГОСТ 481 |
Внутренние устройства |
Пере-городки |
Сталь 25,35 ГОСТ 1050
Сталь 35Х ГОСТ 4543
ОСТ 26-2043 |
Сталь 35 ГОСТ 1050
Сталь 35Х ГОСТ 4543
ОСТ 26-2043 |
Сталь 20ХНЗА,
Сталь 35Х ГОСТ 4543
ОСТ 26-2043 |
Крепежные детали штуцеров, люков |
Гайки |
Сталь 20,25 ГОСТ 1050
ОСТ 26-2043 |
Сталь 20,25 ГОСТ 1050
ОСТ 26-2043 |
Сталь 20ХНЗА,
Сталь 10Г2
Сталь 35Х
ГОСТ 4543
ОСТ 26-2043 |
|