ООО "Промхиммаш" г. Тамбов

Россия, 392010, г. Тамбов, ул. Монтажников, 10 тел./факс: (4752) 48-15-20, 53-58-64

Главная

Контакты

Руководство

Продукция

Сертификаты

Галерея

 

Аппараты емкостные

Теплообменная аппаратура

Резервуары

Сепараторы

Емкости подземные горизонтальные дренажные

Фильтры жидкостные сетчатые для трубопроводов

Отстойники нефти горизонтальные

Сосуды

Аппараты с перемешивающими устройствами

 

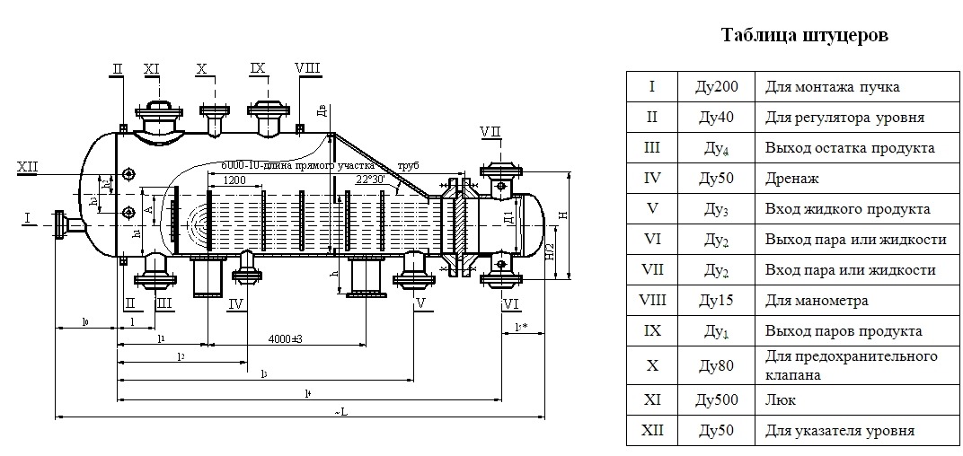
Испарители с паровым пространством и трубные пучки к ним
Испарители типа ИУ

Аппараты предназначены для испарения технологических сред в процессах нефтяной, химической, нефтехимической, газовой и других отраслях промышленности и изготавливаются для внутри российских и зарубежных поставок.
Аппараты могут эксплуатироваться в условиях макроклиматических районов с умеренным и тропическим климатом. Климатическое исполнение «У» и «Т», категория изделия 1 по ГОСТ 15150.
Аппараты рассчитаны на установку в географических районах сейсмичностью до 7 баллов по принятой в РФ 12-ти бальной шкале.

Материалы, применяемые для изготовления сборочных единиц основных узлов и деталей аппаратов и трубных пучков

Тип аппарата

Испол

нение аппарата

по материалу

Темпера

турный

предел

по приме

нению,0 С

Материал

Кожуха

Распреде

лительной

камеры

Трубы

Трубной

решетки

Прокладок кожуха

Прокладок распределительной

камеры

ИП-ИУ

М1

От минус 30 до плюс 450

Ст3сп ГОСТ 380, ГОСТ 14637. Сталь марки 16ГС по ГОСТ 5520.

Ст3сп ГОСТ 380, ГОСТ 14637.

Сталь марки

16ГС по

ГОСТ 5520.
Трубы – сталь

20 по

ГОСТ 8731

Стали марок

10 и 20 по

ГОСТ 1050,

ГОСТ 550

гр.А ГОСТ

8733 гр.В

Стали марок

16ГС по

ГОСТ 5520

или ГОСТ 8479

гр.IV

ГОСТ 19281

Картон асбестовый

по ГОСТ 2850  в

оболочке из алюминия

марки АДОМ или

АД1М по ГОСТ 13726

М4

Сталь марки 15Х5М

или

ГОСТ 550-75
гр. А

Сталь марки

15Х5М* по

ГОСТ 7350

гр. М26, гост 8479 гр. IV и

технической документации,
утвержденной в установленном порядке

Картон асбестовый

по ГОСТ 2850

в оболочке из алюминия

марки АДОМ

или АД!М по ГОСТ 13726

Картон асбестовый

по ГОСТ 2850

в оболочке из

стали марки М-НТ-08Х18Н10Т

по ГОСТ 4986

ИП

Б1

От 0 до плюс 450

Двухслойная сталь

марки 16ГС+08Х13

или Ст3сп-08Х13

по ГОСТ 10885

Сталь марки 08Х13

по ГОСТ

5632,

ГОСТ 9941

Сталь марки

12Х13 по

ГОСТ 5632,

ГОСТ 7350

гр.М.20,

ГОСТ 25054
гр. IV.

Картон асбестовый

по ГОСТ 2850  в

оболочке из алюминия

марки М-НТ-08Х18Н10Т

по ГОСТ 4986

ИУ

Б2

От минус 30 до плюс 350

Двухслойная сталь

марки 16ГС+12Х18Н10Т

или Ст3сп-08Х18Н10Т

по ГОСТ 10885

Сталь марки 08Х18Н10Т

или

12Х18Н10Т

по ГОСТ 5632, ГОСТ 9941

Сталь марки 12Х18Н10Т

по ГОСТ 7350 гр.М2б

ГОСТ 25054

гр.IV и

технической документации, утвержденной в установленном порядке

Картон асбестовый по

ГОСТ 2850  в оболочке

из алюминия

марки М-НТ-08Х18Н10Т

по ГОСТ 4986

Б3

Двухслойная сталь

марки 16ГС+

10Х17Н13М2Т

или Ст3сп-

10Х17Н13М2Т

по ГОСТ 10885

Сталь марки 10Х17Н13М2Т

по ГОСТ 5632, ГОСТ 9941

Сталь марки 10Х17Н13М2Т

по ГОСТ 5632, ГОСТ 7350

гр.М2б

ГОСТ 25054

гр. IV

Картон асбестовый по

ГОСТ 2850  в оболочке

из алюминия

марки М-НТ-08Х18Н10Т

по ГОСТ 4986

 

Используются технологии uCoz